Question 378Electricity/Electronics - Assistant Engineer70% to pass
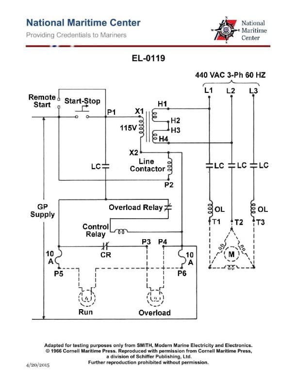
Referring to the illustration pertaining to a steering system hydraulic power unit motor controller, what statement is true concerning a response to a motor overload condition as visualized by the indicator lamps? Illustration EL-0119

AI Explanation
The correct answer is A) Run indicator lamp is ON, Overload indicator lamp is ON.
In a steering system hydraulic power unit motor controller, the run indicator lamp being ON and the overload indicator lamp being ON indicates that the motor has encountered an overload condition. This is the expected response, as the overload indicator lamp will illuminate to signal that the motor has exceeded its safe operating limits, while the run indicator lamp remains ON to show that the motor is still running.
The other answer choices are incorrect because they do not accurately reflect the expected response to a motor overload condition, as outlined in the illustration EL-0119.
Related Questions
#376 What would be the total current draw of the circuit as shown in figure "A" of the illustration if the source voltage is 24 volts, the resistance for R1 is 12 ohms, the resistance for R2 is 24 ohms, and the resistance for R3 is 36 ohms? Illustration EL-0032 #377 Referring to the illustration pertaining to the semi-automatic navigation light panel circuit, assuming that the transfer switch is in the primary lamp position, in addition to the buzzer sounding, what will be the response of the indicator lamps when the primary lamp of the particular navigation light burns out? Illustration EL-0108 #379 Referring to the illustration pertaining to the semi-automatic navigation light panel circuit, if the buzzer sounds and the masthead indicator light comes on, what statement is true concerning acknowledging and responding to the alarm while minimizing the danger to navigation? Illustration EL-0108 #380 Concerning the illustrated fire detection and alarm system, when the system is operating normally and under supervision, what is the status of the ground detector and the fire alarm relays? Illustration EL-0114 #381 Referring to the illustration pertaining to an alternator protection and alarm system, what statement is true concerning the component labeled "LO"? Illustration EL-0067