Question 2General Subjects - Assistant Engineer70% to pass
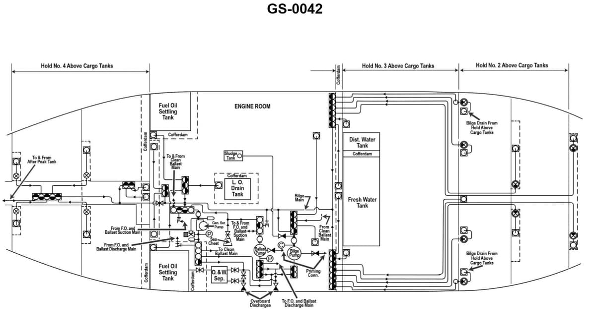
In order to take suction on the lube oil drain tank cofferdam with the bilge pump shown in the illustration, how many suction side valves must be open? Illustration GS-0042

AI Explanation
The correct answer is B) Two.
To take suction on the lube oil drain tank cofferdam with the bilge pump, two suction side valves must be open. This is because the bilge pump system typically has two suction side valves - one valve to draw from the lube oil drain tank cofferdam, and another valve to draw from the general bilge system. Both of these valves need to be open in order for the bilge pump to take suction from the lube oil drain tank cofferdam.
The other answer choices are incorrect because one valve would not be enough to draw from the cofferdam, three or four valves would be unnecessary for this specific task.
Related Questions
#1 One of the consequences in continuing to operate a centrifugal bilge pump with the discharge valve closed, is that the _______________.#3 The emergency bilge suction valve is typically used _______________.#4 Accidental flooding of the engine room bilges through the bilge system is prevented by _______________.#5 Under what conditions is it permissible to pump machinery space bilges directly overboard without processing by an oily-water separator?