Question 145Motor Plants - QMED70% to pass
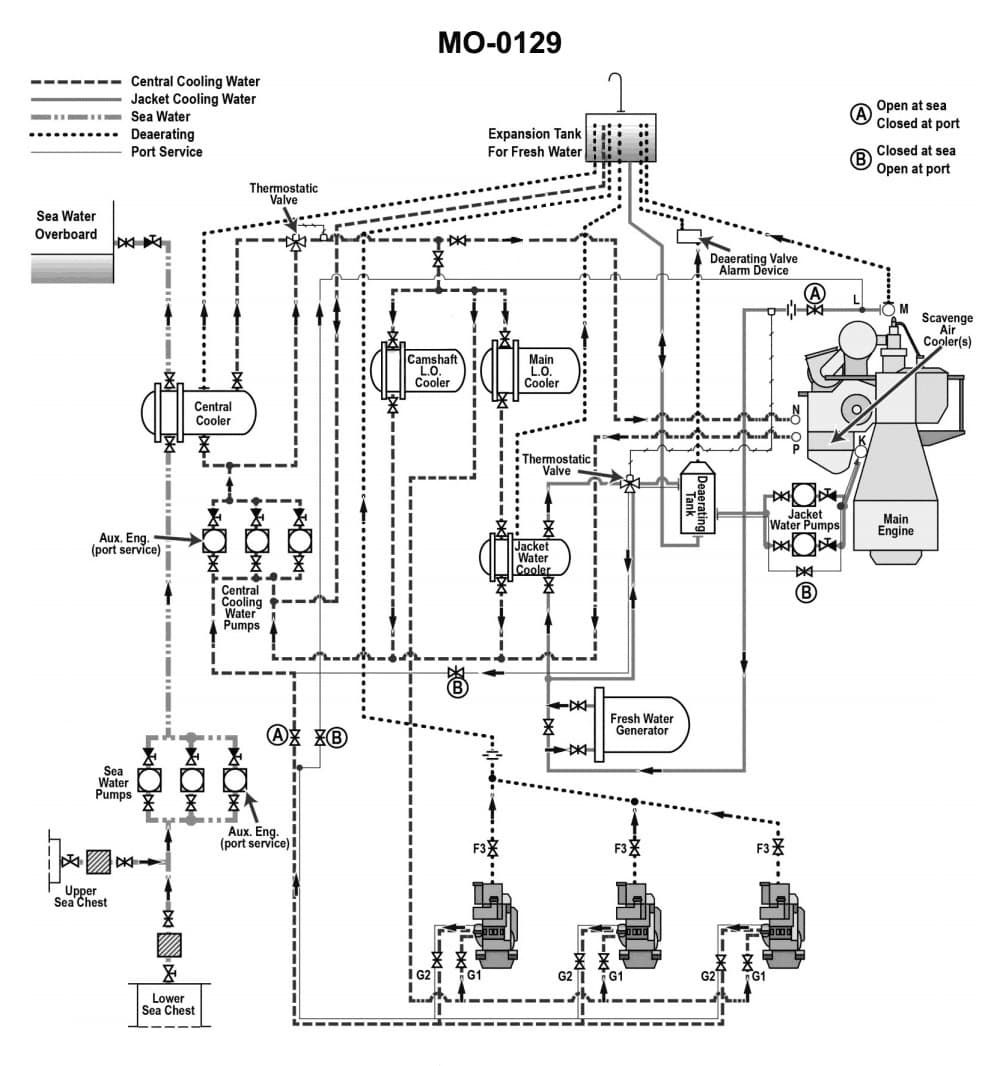
According to the illustrated main and auxiliary diesel engine cooling water systems diagram, which of the following heat exchangers are connected directly in series with one another? Illustration MO-0129

AI Explanation
The correct answer is C) Lube oil cooler and jacket water cooler.
This is correct because in a typical marine diesel engine cooling water system, the lube oil cooler and jacket water cooler are connected in series. The cooling water circulates through the lube oil cooler first to remove heat from the engine oil, then continues on to the jacket water cooler to remove heat from the engine coolant.
The other options are incorrect because the camshaft lube oil cooler and scavenge air coolers are not directly connected in series, and the jacket water cooler is not directly connected in series with the scavenge air coolers.
Related Questions
#143 The highest pressure in any closed diesel engine fresh water cooling system is at the _______________.#144 According to the illustrated diesel propulsion plant fresh water cooling systems diagram, in which subsystem is the deaerator located? Illustration MO-0072 #146 Corrosion inhibitors and/or soluble oils are added to diesel engine cooling systems to _______________.#147 Cooling water pumps driven by direct reversing diesel engines are usually _______________.#148 A closed fresh water cooling system is commonly used with marine diesel engines because the _______________.