Question 296Steam Plants - 1st Asst/Chief70% to pass
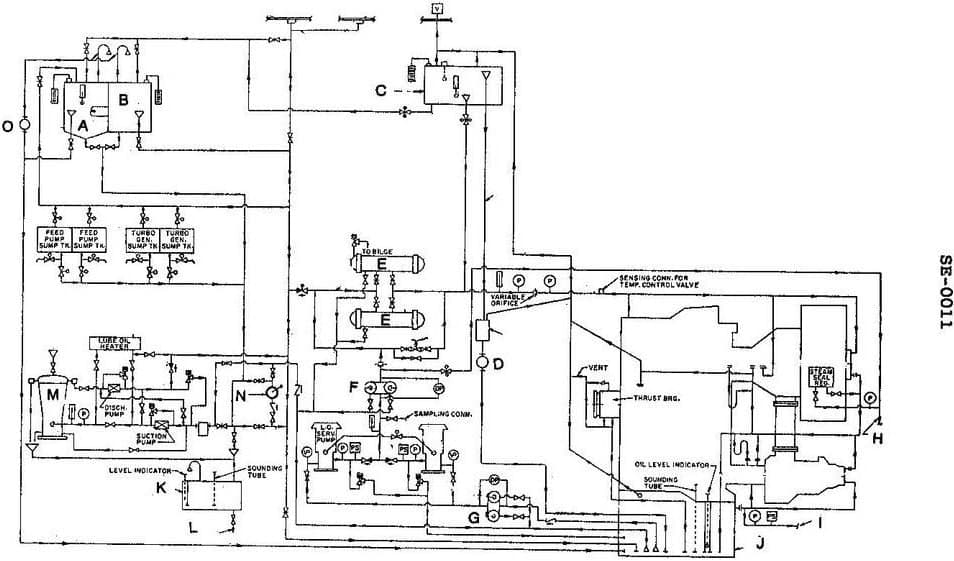
Which of the following statements is true concerning the lube oil system shown in the illustration? Illustration SE-0011

AI Explanation
The correct answer is A) The drains from lube oil coolers can be directed back to the main sump, the sludge tank or the lube oil purifier.
This is the correct answer because the lube oil system is designed to recirculate and reuse the lubricating oil, and the drains from the coolers allow the oil to be routed back to the main sump, sludge tank, or purifier for cleaning and reuse.
The other options are incorrect because: B) the gravity tank overflow does not directly go to the sludge tank, C) the gravity tank does not directly supply the turbines and gears, and D) the temperature control valve regulates the cooling water flow to maintain the desired oil temperature, not bypass the cooler entirely.
Related Questions
#294 When a boiler economizer is fitted with a valved bypass, Coast Guard Regulations #295 In a steam turbine and reduction gear main propulsion plant, the alarm sensor for low turbine oil pressure is usually installed _______________.#297 After starting the main lube oil pump in a gravity-type lube oil system, you should verify that the gravity tanks are full by _______________.#298 Which of the following statements about gravity type lube oil systems is correct? #299 Oil supply pressure to the main lube oil header of a gravity feed lube oil system is _______________.