Question 296Steam Plants - 1st Asst/Chief
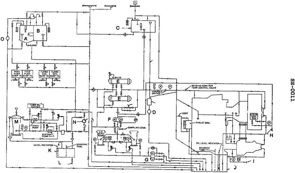
70% to passWhich of the following statements is true concerning the lube oil system shown in the illustration? Illustration SE-0011

AThe drains from lube oil coolers can be directed back to the main sump, the sludge tank or the lube oil purifier.
BThe gravity tank overflow line leads directly to the lube oil sludge tank.
CThe gravity tank directly provides the normal supply of oil to the turbines and gears.
DThe three-way temperature control valve bypasses cooling water around or through the lubricating oil cooler to maintain the desired oil temperature.
AI Explanation
The correct answer is A) The drains from lube oil coolers can be directed back to the main sump, the sludge tank or the lube oil purifier. This is the correct answer because the lube oil system is designed to recirculate and reuse the lubricating oil, and the drains from the coolers allow the oil to be routed back to the main sump, sludge tank, or purifier for cleaning and reuse. The other options are incorrect because: B) the gravity tank overflow does not directly go to the sludge tank, C) the gravity tank does not directly supply the turbines and gears, and D) the temperature control valve regulates the cooling water flow to maintain the desired oil temperature, not bypass the cooler entirely.
Related Questions
Q321:Packing rings installed on auxiliary turbines are generally lubricated by ______... Q129:Coast Guard Regulations, 46 CFR Part 54, require steam safety and relief valves ... Q45:To provide emergency feed water supply to a steaming boiler, if it becomes neces... Q215:If a ship is to be laid up for an indefinite period, the steam side of the main ... Q151:When excessive static boiler pressure has resulted in the initial lift of the va...
Ready to test your knowledge?
Take a Steam Plants - 1st Asst/Chief Practice ExamOfficial Resources