Question 56
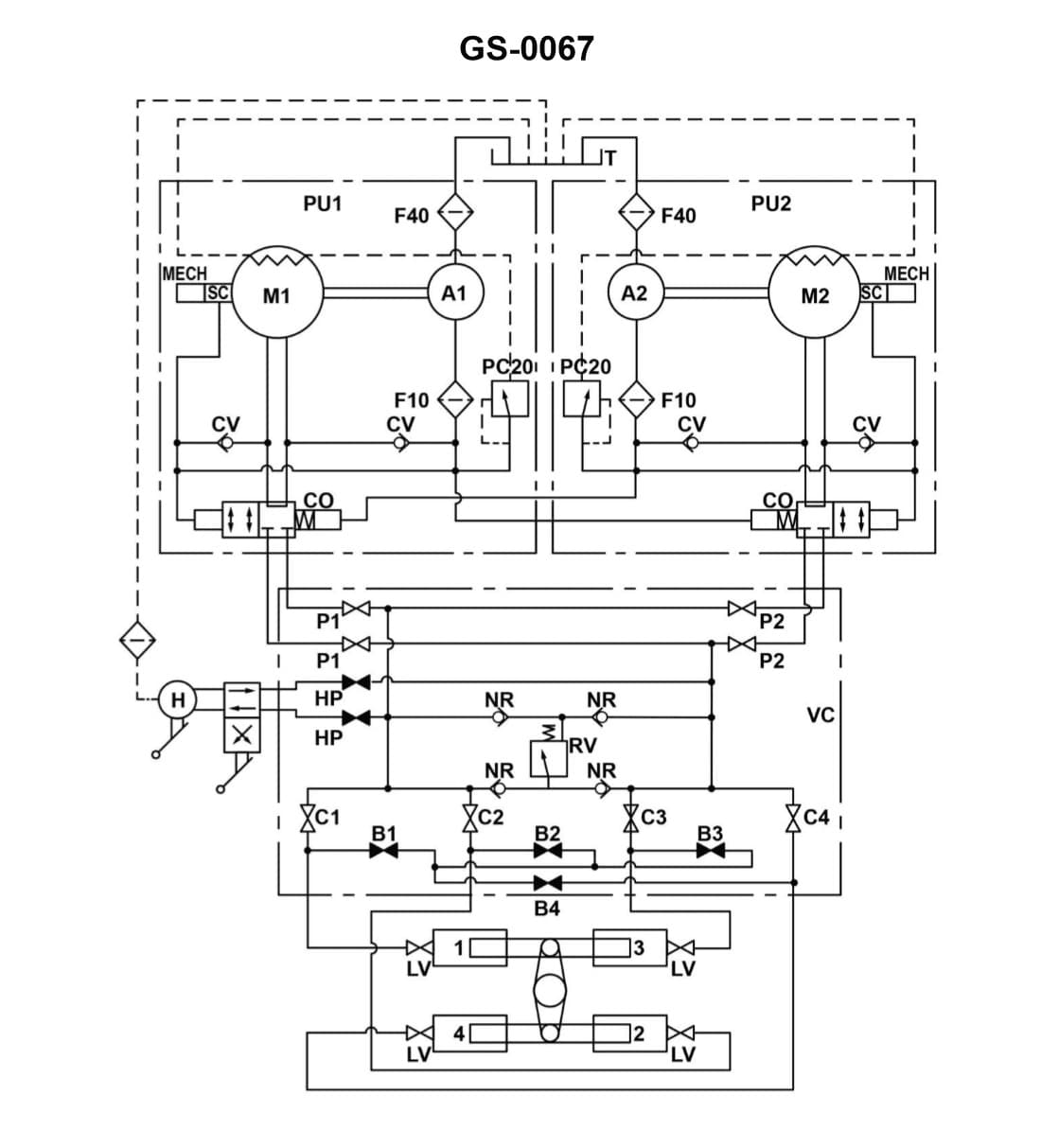
3AE02The rudder torque capacity of the four-ram steering gear illustrated, is rated at 44,210,000 inch-pounds with one power unit in operation. If the four-ram system was able to be operated as a two-ram system with both power units on line, what would be the available torque? Illustration GS-0067

AI Explanation
The Correct Answer is B
### Explanation of the Correct Answer (B)
The problem describes a four-ram steering gear system. The total maximum torque capacity ($T_{max}$) is directly proportional to the total hydraulic force applied to the rams, which, in turn, is proportional to the available hydraulic flow (pump capacity) and the number of rams being pressurized.
1. **Initial Condition (Four-Ram, One Power Unit):** The system's rated torque capacity is $T_{rated} = 44,210,000$ inch-pounds when operating as a four-ram system powered by **one** power unit (one pump).
2. **Required Condition (Two-Ram, Both Power Units):** We need to find the available torque ($T_{available}$) if the system operates as a two-ram system, but utilizes **both** power units (two pumps).
3. **Impact of Ram Reduction (Force Reduction):** Switching from a four-ram system to a two-ram system cuts the effective area acted upon by the hydraulic pressure in half. If the pressure and flow remained the same, the resultant torque would be halved.
4. **Impact of Pump Increase (Flow/Pressure Maintenance):** The torque capacity is limited by the hydraulic pressure that the pumps can maintain under load.
* In a typical four-ram system, when operating with **one** pump (the initial condition), that pump is providing the required flow and pressure to achieve the rated torque of $44,210,000$ inch-pounds across all four rams.
* When the system is switched to a two-ram configuration, the required flow is reduced, but the capacity to generate pressure remains the same (or improves slightly).
* The crucial factor here is the force/area reduction. Since the available mechanical area (the rams) is halved (4 rams $\rightarrow$ 2 rams), the maximum achievable torque is also halved, assuming the maximum pressure generated by the pumps is maintained.
$$T_{available} = T_{rated} \times \frac{\text{New Number of Rams}}{\text{Original Number of Rams}}$$
$$T_{available} = 44,210,000 \text{ inch-pounds} \times \frac{2}{4}$$
$$T_{available} = 44,210,000 \text{ inch-pounds} \times 0.5$$
$$T_{available} = 22,105,000 \text{ inch-pounds}$$
The fact that "both power units are on line" is irrelevant to the **maximum torque capacity** in this configuration, because the maximum force (and therefore maximum torque) is now limited by the physical setup (only two rams available) and the maximum pressure that the pump(s) can generate. Since the initial torque was achieved with just one power unit, the second unit merely provides redundancy or increased speed/flow, but does not increase the force capacity beyond the limit set by the half-size ram area.
### Explanation of Incorrect Options
**A) 11,052,500 inch-pounds:** This value represents one-quarter (1/4) of the initial rated torque ($44,210,000 / 4$). This would be the expected torque if the system were reduced to one ram (1/4 system) or if the system operated as a two-ram system but only used half the pump capacity that was available in the initial scenario (which is not the case).
**C) 44,210,000 inch-pounds:** This is the original rated torque. This torque requires all four rams to be pressurized. Since the system is operating only on two rams (half the mechanical area), the maximum available force and torque must be reduced by half.
**D) 88,420,000 inch-pounds:** This value represents double the original rated torque ($44,210,000 \times 2$). This would imply that the reduction in rams (which halves the torque) is countered by an increase in pump capacity that quadruples the pressure (not plausible) or that the system capacity doubles when using two power units (which is only true for speed/flow, not the force capacity set by the physical ram size and maximum pressure). Furthermore, the reduction from four rams to two rams immediately limits the maximum torque to 50% of the four-ram capacity at maximum pressure.