Question 210General Subjects - Assistant Engineer70% to pass
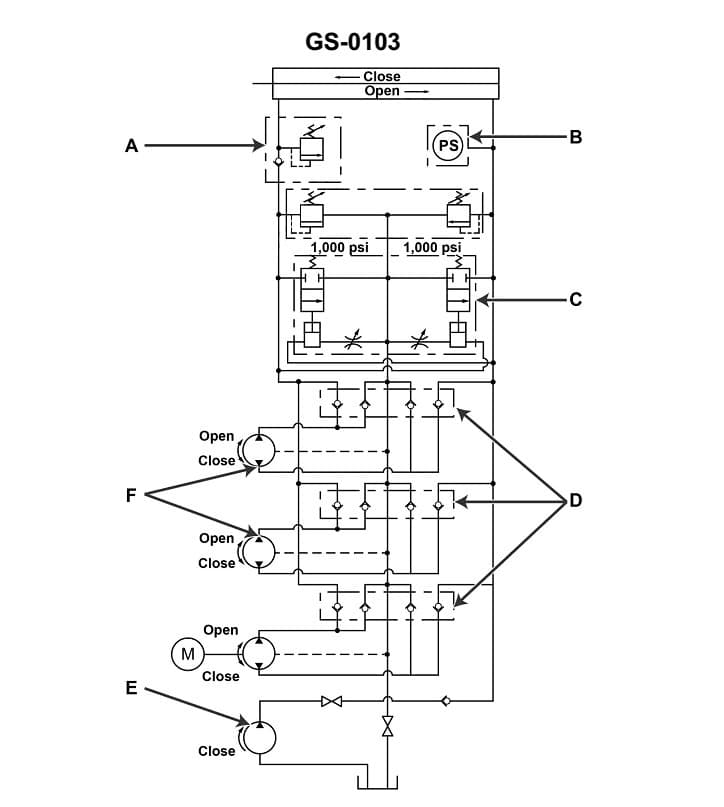
Item "B" shown in the illustrated hydraulic circuit is used to _______________. Illustration GS-0103

AI Explanation
The correct answer is D) shut down the remotely operated electric motor driven pump when the watertight door has closed.
This is correct because item "B" in the hydraulic circuit is likely a solenoid valve or other control device that is designed to automatically shut off the remotely operated electric motor driven pump (indicated as "E") when a watertight door has closed. This feature is important for ensuring the safe operation of the system by preventing the pump from continuing to run after the watertight door has sealed, which could lead to system damage or other safety issues.
The other answer choices are incorrect because they do not accurately describe the purpose of item "B" in the illustrated hydraulic circuit. Option A is incorrect because item "B" is not a power source for the pump. Option B is incorrect because item "B" is not used to shut down the pump operation, but rather to shut down the pump when the watertight door has closed. Option C is incorrect because item "B" is not a power source for the other pumps indicated as "F".
Related Questions
#208 Purging air from a hydraulic system is necessary when _______________.#209 New piping and tubing to be installed in a hydraulic system can be safely degreased by using _______________.#211 The illustrated hydraulic pump graphic symbol is used to depict a/an _______________. Illustration GS-0097 #212 Item "E" shown in the illustration is used in the hydraulic circuit as _______________. Illustration GS-0103#213 An arrow superimposed on a hydraulic graphic symbol at approximately 45°, as shown in the illustrated figures A, B, and C, indicates the component _______________. Illustration GS-0068