Question 726Steam Plants - Assistant Engineer70% to pass
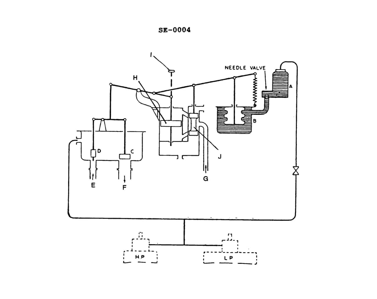
During maneuvering, a vessel has just reached full ahead from a dead slow condition. Which of the following actions reflects the first operation of the gland seal regulator shown in the illustration? Illustration SE-0004

AI Explanation
The correct answer is C) Bellows and connecting link would move upward.
When a vessel reaches full ahead from a dead slow condition, the engine speed and power output will increase rapidly. This increased power output will result in higher pressure in the engine's gland seal regulator, which is designed to maintain proper sealing pressure around the engine's shaft. In response to this increased pressure, the bellows and connecting link in the gland seal regulator will move upward, as this is the first operation that occurs to regulate the increased pressure.
The other answer choices are incorrect because they do not accurately describe the initial response of the gland seal regulator to the change in engine power. The pilot valve bushing, valve "D", and needle valve do not directly respond to the increased pressure in the same way as the bellows and connecting link.
Related Questions
#724 As shown in the illustration, live steam is supplied to the gland seal regulator via _______________. Illustration SE-0019 #725 While making engine room rounds at sea, you observe excessive steam leaking from the forward gland on the high-pressure turbine. This may indicate that the _______________.#727 As shown in the illustration, piston "F" in the gland seal regulator is moved upward by _. Illustration SE-0019 #728 Gland sealing steam is used during steam turbine operation to prevent the loss of _______________.#729 If the gland assembly shown in the illustration is located at the forward end of the high-pressure turbine and the vessel is operating at full speed ahead_______________. Illustration SE-0006